一、产品概述
SDNG4200 AC380V AC660V低压系统,有先进的电动机或线路保护、监控功能,可同时测量显示三相电流、三相电压等多种电力参数,并且可选现场总线与后台通讯实时查看运行及保护信息,可作低压异步电动机和三相电力馈电系统的保护、监测和控制用,是新一代集继电保护、测量、控制、通讯为一体的低压保护装置,为现代化的设备管理带来很大的便利。
通过采集三相电流、三相电压、漏电电流等数据,再将这些数据计算后和控制器记录的各种保护功能整定信息进行比较,当符合保护动作条件时,驱动相应继器跳闸和报警输出,从而达到保护电动机或低压线路的目的。
低压智能保护器符合以下安全标准:
GB14048.1-2012 低压开关设备和控制设备 总则;
GB14048.4-2010 低压开关设置和控制设置 机电式接触器和电动机启动器;
GB14048.5-2008 低压开关设备和控制设置 控制电路电器和开
关元件第1部分:机电式控制电路电器
GB3836.3-2010 、JB/1T0613-2006、JB/T10736-2007。
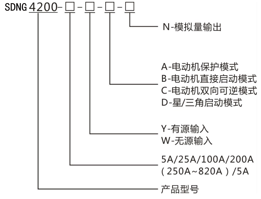
二、型号说明

说明:
请根据电动机铭牌电流选择合适的电流规格(保护器电流规格应略大于电动机铭牌电流);当保护器电流规格大于200A时,需外置二次电流为5A的保护型电流互感器,CT变比可设置。分体式安装保护器定货时需标清航空连接线长度(航空连接线标配3米,可选2米、3米、5米三种长度)。
三、技术指标

四、功能配置

五、产品尺寸及安装示意图

安装方式(主体屏面开孔安装)
1.柜体上开91mm(横向)×44mm(纵向)的矩形安装孔;
2.主体从正面嵌入安装孔中;
3.两侧用配套塑料固定件前推固定主体;
4.在柜内合适的位置开两个间距为102mm的Φ4.5mm圆孔,用两个M4螺栓配合螺母把配套电流互感器固定住;
5.用配套的分体航空连接线连接电流互感器及主体,并旋紧航空头螺母。


客服1